Al1814cv Принципиальная Схема

Без этого мосфет не откроется, и напряжение на трансформаторе будет ноль. Второй вывод подключен к отдельному, третьему разъёму.


Если несколько раз подряд вилку из разетки вынуть каждый раз по-разному: раз , звук пропадает и процесс заряда акб начинается и заряжает батарею полностью, как надо. Суммарное напряжение такого составного аккумулятора составляет 14,4 вольт.

Необходимость в домашней мастерской ручного электроинструмента очевидна — это помощь при ремонте, строительстве и во многих других делах, которые возникают в повседневной жизни. В некоторых случаях, для уменьшения габаритов зарядки могут внедряться импульсные блоки питания.
Ремонт зарядного устройства для тяговых свинцовых аккумуляторов (для электровелосипеда)

Мощность аккумуляторов определяется их напряжением, умноженным на ёмкость измеряется в ампер-часах. Схема зарядного устройства Принцип работы такой: 1.

С резисторами R6 и R5 пришлось повозиться, но интернет помог понять родные номиналы сопротивления цветовые полоски или почернели или вообще выгорели!

Приведу его здесь. Второй вывод подключен к отдельному, третьему разъёму.

WorkBlog об электронных устройствах, электронных компонентах, электронных устройствах, ремонте техники и электроники, решении задач разработчика. Нужно знать расположение контрольных точек и стандартные для них значения измерений.

Силовая часть зарядного устройства состоит из силового трансформатора GS

Ремонт зарядного устройства шуруповерта Интерскол 12 вольт, на плате SD C804S

Архив блога

Ничего особого не делал! Установил относительно нормальный радиатор, предварительно зашкурив, хорошенько отшлифовав и обезжирив поверхности радиатора и транзистора, и смазав транзистор термопастой, для нормального теплоотвода.

Выработанные в начальной стадии импульсы производят открытие затвора полевого транзистора.

И определяется как произведение этих величин.

Примечание: напряжение от трансформатора не должно превышать 27 В. Тип подключаемых аккумуляторов это могут быть литий-ионные, никель-металлогидридные или никель-кадмиевые элементы.

Кстати, и никель-кадмиевые аккумуляторы для шуруповертов тоже относятся к классу гелевых.

Такие схемы решение достигается применение пакетного переключателя для регулировки сопротивления выходным током. Еще одной фирменной фишкой зарядных устройств для аккумуляторов шуруповертов бош является их универсальность.

Если, например, необходима работа при строительстве в круглосуточном режиме тогда понадобится несколько мощных батарей, если же инструмент используется как помощник в текущих делах в режиме: открутил — закрутил — положил, здесь особой мощности не потребуется.
Ремонт зарядного шуруповерта

Зарядное устройство для шуруповерта Bosch

Схема зарядного устройства Принцип работы такой: 1.

Ничего особого не делал! Но мосфет открывается в очень узком промежутке — от 5 до 6 вольт приблизительно.

Если, например, необходима работа при строительстве в круглосуточном режиме тогда понадобится несколько мощных батарей, если же инструмент используется как помощник в текущих делах в режиме: открутил — закрутил — положил, здесь особой мощности не потребуется. Их особенностью является полная герметичность ячейки.

Удовлетворение от проделанной созидательной работы и денежное довольствие в размере … известном только мне. Договорившись о цене вдарили по рукам. Подробнее об беспроводных изделиях в видеоролике.

Но здесь могут возникнуть большие сложности с клеммами и подключением к аккумулятору. Фирма Bosch предлагает универсальные зарядные устройства, с регулировкой напряжения на несколько стандартных диапазонов, например 12В, 14В, 16В, 18В. Помогите с сабжем.

Топ Статистики


Тем, кто интенсивно использует шуруповерт, это очень мешает в работе. Подробнее об беспроводных изделиях в видеоролике. В заряднике для шуруповёрта такой режим не реализован.

Если несколько раз подряд вилку из разетки вынуть каждый раз по-разному: раз , звук пропадает и процесс заряда акб начинается и заряжает батарею полностью, как надо. Полевик мне сразу не приглянулся. Несмотря на новизну видно, что система продумана и имеет большие перспективы.

Цепь открывает напряжение на базе поступающей через сопротивление R2. Схема собрана на основе классического импульсного частотного преобразователя с нагрузкой по напряжению и току. По истечении 50 — 60 минут, реле размыкает цепь заряда аккумулятора. Этот трансформатор должен также иметь достаточную мощность, чтобы обеспечить необходимый ток при длительной работе без перегрева обмоток. Аккумуляторы неодинаковы по типам и режимы заряда у них могут быть разными.
Ремонт зарядного устройства

Внешний вид

Она срисована с реальной печатной платы зарядного устройства. Заработало чудесное ЗУ сразу и без капризов.

Если у Вас на первичной обмотке трансформатора ноль, а мосфет исправен, значит он не открывается. Лан, вези.

Еще хорошо бы проверить выпрямительный диод на вторичной обмотке. Классическое зарядное устройство — это вторичный источник напряжения трансформатор и дополнительные схемы, например: фильтрации, выпрямления, защиты, накачки и т.

Сменный аккумулятор GB1 представляет собой блок, в котором последовательно соединено 12 никель-кадмиевых Ni-Cd элементов, каждый по 1,2 вольта. Зато фронты збс! За лак, дерьмовые комплектующие и тупой зарядник, который они из этого дерьма слепили. Гари и правда нет.

Подпишитесь!

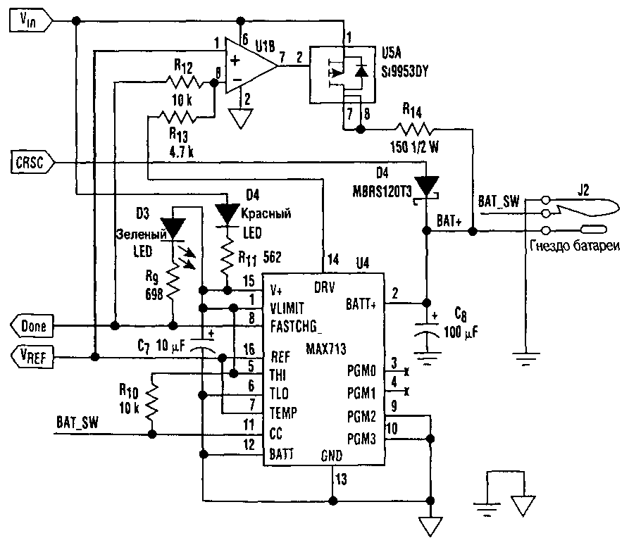
Второй вывод подключен к отдельному, третьему разъёму. Зарядное устройство, которое предлагается ниже, обеспечивает нужный зарядный ток для любого аккумулятора из всех перечисленных.

Продлевать ему жизнь, методом улучшения отвода тепла от уязвимых деталей устройства и хорошей вентиляцией. Для более быстрой зарядки аккумуляторов ручного инструмента применяется схема подачи импульсного тока.

Топ Статистики

В процессе заряда оно соответствует текущему состоянию аккумулятора и обычно чуть выше номинального в конце заряжания. Схема, применяемая в данном устройстве — импульсная, время — от начала до окончания полного восстановления — 30 мин. Здесь же можно посмотреть большое количество ручного инструмента любой мощности цены и назначения. Нашел уже после ремонта : «привет коллеги меня зовут Игорь я из нижнего новгорода — так получилось, что за послекдний год имено таких зарядников отремонтировал не меньше сотни штук

Bosch AL Рис. Одно из распространенных аппаратов зарядки 12 В аккумуляторов является ЗУ изготовленное по нижеприведенной схеме. Сейчас не за компом, вечером постараюсь сделать.
Простое зарядное для li-ion аккумулятора своими руками