В нее наливают смесь обычной воды с лимоном.

Абсорбционный холодильник В данной конструкции рабочая жидкость аммиак испаряется.

Так называемый пробой на корпус обычно возникает из-за повреждения внутренней или наружной электропроводки. Решение проблем с датчиками температуры Данная деталь предназначена для регулирования темпов работы компрессорной установки.
принцип работы холодильника

Однако, испаритель еще недостаточно охладился, поэтому контакты дефрост-термостата разомкнуты и двигатель таймера обесточен.

В быту используются холодильники всех 3-х типов, но наиболее распространены испарительные компрессионные.

В результате его работы испаритель холодильного агрегата сильно охлаждается. Статья была полезна?

При открывании двери включается лампа освещения, вентилятор отключается.

В этом случае лучше пригласить рекомендованного производителем мастера и предоставить решение проблемы ему.

Ремонт холодильника УСТРОЙСТВО СИСТЕМЫ NO FROST (без льда) как работает
Диагностика неисправности
В любом бытовом холодильнике можно выделить следующие конструктивные системы контуры : Собственно холодильную — самому сюда лезть можно только в исключительных случаях, напр. Двухкамерные холодильники более расположены к таким поломкам, чем простые модели с одной камерой. Пробой тока на корпус Если корпус холодильника начал бить током — это причина для серьезного беспокойства и начала немедленных ремонтных работ.

Самостоятельный ремонт возможен. Если он все же появляется на стенках камер, значит, прибор работает неправильно.

Недостаточная герметизация камер Простая поломка — износ или повреждение уплотнительного слоя на двери холодильника. В этом случае пусковое реле придется полностью заменить.

Проблемы с подсветкой в камере Если в холодильнике сломалась подсветка, скорее всего, просто перегорела стандартная лампа на 15 Вт. Стандартная температура в морозилке абсорбционного холодильника —6 Цельсия, то есть мороженое там растает.

Прежде всего, прибор нужно немедленно отключить от электропитания.

Однако принцип работы всей системы, остаётся прежним. Кулачковый барабан таймера будет потихоньку вращаться, но контакты все еще замкнуты.

Бывает инверторным и линейным. Для ремонта вам потребуется снять реле и разобрать его корпус, если причина в заклинившем штоке, вопрос можно решить самостоятельно, если повреждена обмотка, придется менять всю деталь.
Ремонт Холодильника INDESIT No Frost термостат (датчик) оттайки. Днепр
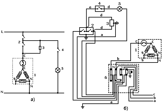
Принципиальная электрическая схема холодильника Индезит Full No Frost
Иначе пойдут вразнос компрессор и трубки, что значит — новый холодильник без вариантов.

Новые резиновые прокладки можно зафиксировать по периметру двери с помощью клея или эпоксидной смолы. Ремонт иногда возможен в специализированной мастерской.

В этом режиме питание таймера осуществляется не непосредственно, а через нагреватель и обмотку компрессора. Если идет туго или заело, то на оси спереди или сзади обнаружится пластиковая пробка; возможно, под фирменной наклейкой.

Если лопасти устройства не вращаются, следует его заменить. Она может быть почти незаметной.

Я немножко разбираюсь в электромеханики и понимаю, что вроде бы система осталась таже и принцип тот же, но всё-таки хотелось бы узнать, повторки поэтому холодильнику не было. В случае, если снять трубку невозможно, ее стоит попробовать прочистить ершиком, идущим в комплекте. Выключить таймер может только биметаллический термостат 3.

Это поможет правильно эксплуатировать прибор и продлить срок его использования. Нужно вооружиться уровнем и исправить положение прибора с помощью регулировочных ножек. Современные холодильники Индезит работают практически бесшумно. Так холодильник не перегревается. Что бы ни стало причиной, ремонт откладывать не стоит.
Плата управления Наиболее часто портятся конденсаторы из-за постоянных скачков напряжения, поэтому для недопущения подобного ремонта в дальнейшем лучше подключить хоодильник через стабилизатор. Поскольку самым дешевым и надежным приводом компрессора будет однофазный асинхронный электромотор с магнитным запуском, для него понадобятся пусковое и защитное, на случай аварии пусковой цепи, устройства, см. Постоянное наличие посторонних запахов в холодильнике обычно вызвано нарушением правил эксплуатации. Снова включается не ранее чем через мин и так же сам выключается. Тогда смотрим: в холодильниках No Frost чаще всего есть еще вентилятор обдува компрессора.
Прозванивается электросхема холодильника, питающая вентилятор, опробуется ход лопастей. Конечно есть большая разница в комплектующих деталях, но принцип тот же и если вы его поймёте, то справиться с неисправностью вам не составит труда. В составе комплекта, кроме 2-х Г-образных заготовок собственно уплотнения, обязательно должны быть пара соединительных плоских уголков и тюбик спецклея. Поэтому далее мы опишем типичное устройство наиболее подверженных поломкам узлов во взаимодействии с сопряженными и способы их ремонта. Рисунок 4.
Электропроводка холодильника подробно без ноу фрост
Интерактивная принципиальная схема
Причина — убыль фреона в системе вследствие самозатянувшейся микроутечки или, если холодильнику не более года, его абсорбции низкокачественными конструкционными материалами. Мастера рекомендуют при появлении тревожных сигналов провести перезагрузку системы.
При рабочем цикле таймер ожидает 2 минуты между выключением тэна и включением компрессора. Компрессор запускается, но сильно шумит и спустя 30 с — 5 мин холодильник выключается.
Вот ваш чек.
Абсорбционный холодильник В данной конструкции рабочая жидкость аммиак испаряется. Ремонт своими силами возможен иногда без затрат и серьезных затруднений.
Статья по теме: На какой глубине прокладывать электрический кабель
Компрессор — это один из главных элементов любого холодильника, он обеспечивает циркуляцию хладагента по системе и перемещение тепловой энергии из камер наружу Еще один хороший повод обратиться за профессиональной помощью — слишком сильный или нехарактерный шум. Хладагент — это газ-фреон или изобутан. Термостат считается неразборным и неремонтопригодным, и в целом это правильно. Если вернуть регулятор в среднее положение, его работоспособность восстанавливается.
Компрессор с вентилятором испарителя остановятся, и включится ТЭН подогрева испарителя. Мелочь с трубками, кстати, совсем не мелочь: если трубка протрется или устанет и треснет, ремонт обойдется дорого. Расход электричества по счетчику завышенный. Проверять нужно, едва открыв дверцу и как можно быстрее, чтобы блок управления не успел нагреться. Пробой тока на корпус Если корпус холодильника начал бить током — это причина для серьезного беспокойства и начала немедленных ремонтных работ.
Абсорбционный холодильник В данной конструкции рабочая жидкость аммиак испаряется. Если запах аммиака чувствуется в малейших концентрациях и у пользователя при аварии есть время, чтобы принять меры или просто выбежать, то утечка чистых насыщенных углеводородов в воздух никак себя не проявит, пока кто-то не щелкнет выключателем и не проскочит искра. Проблема этого типа возникает довольно часто, и обычная ее причина — нарушение правил эксплуатации. Для опытного мастера это рядовая процедура, неспециалисту же лучше не вмешиваться в работу сложной техники, чтобы не испортить ситуацию окончательно. Испаритель пока имеет низкую температуру, поэтому контакты дефрост-термостата замкнуты.
Добавить отдушку в горючий газ — хладагент по техническим причинам невозможно, и холодильник становится взрывоопасным. Снежная шуба Ледяная шуба в плачущих холодильниках образуется точно так же, как ледники в природе: не от мороза зимой, а от избытка влаги прохладным летом. Все нормально, но морозилка обмерзает слишком быстро. Проверить рабочий электрический конденсатор, также см.
Курсы холодильщиков 18. Электропроводка холодильника принципиальная схема, холодильник без ноу фрост