Теперь токи в рамках логометра определятся следующими выражениями: и Отношение токов в рамках станет другим, а именно: , и подвижная система займет новое положение.

Для питания используется переменный ток, при этом две составляющие моста должны быть регулируемые, чтобы обеспечить уравновешивание, как по модулю, так и по фазе.

Зная, что левая часть нуль-детектора должна быть подключена к двум крайним выводам сопротивлений Ra и Rx, что бы не вносить ошибки, связанные с паразитными падениями напряжения Eпров.
Диодный мост. Принцип работы схемы.

Она занимает меньше места на печатной плате.

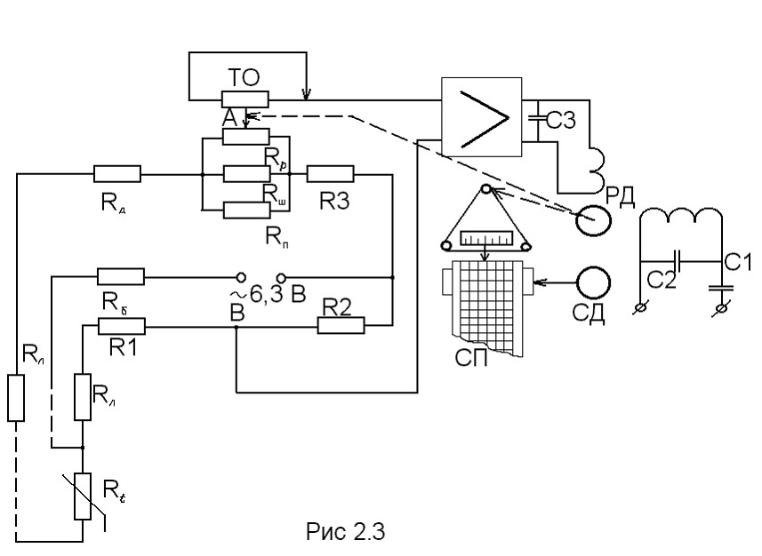
Низкоомные резисторы на рисунке изображены толстой линией, так же как и проводники, соединяющие их с источником напряжения, обеспечивающим сильный ток. Мостовая электрическая схема с логометром отличается от рассмотренной выше схемы моста с гальванометром наличием дополнительной ветви-полудиагонали СЕ с сопротивлением R5, которое ограничивает силу тока в рамках логометра, что в конечном счете увеличивает чувствительность прибора рис.

Несмотря на то что напряжение питание схемы равно 5 В, напряжение, подаваемое на мост, составляет всего 2,4 В. Во время эксплуатации, для всех диодов обеспечивается одинаковый тепловой режим.

Мостовую схему применяют также для включения реле буксования на некоторых электровозах. Существует много вариаций основной схемы моста Уитстона.
![]()
Также стоит отметить и то, что сборки, порой, стоят дешевле, чем четыре отдельных диода. Источник: Ленк Д.

Как работает транзистор? Режим ТТЛ логика / Усиление. Анимационный обучающий 2d ролик. / Урок 1
Схема диодного моста
Наиболее характерным импульсным блоком является блок питания компьютера. Нижний предел измерения сопротивлений зависит от импеданса соединений проводов и контактов. Для питания используется переменный ток, при этом две составляющие моста должны быть регулируемые, чтобы обеспечить уравновешивание, как по модулю, так и по фазе.

Теперь только два паразитных падения напряжения Eпров. Мост для измерения индуктивности методом сравнения с мерой.

Схема управления электроприводом дистанционным способом.

Иногда это вводит новичков в замешательство.

Она обладает несколько большим дрейфом напряжения сдвига и более низким уровнем шумов.

Обычно, такое изображение либо служить для того, чтобы упростить вид принципиальной схемы, либо для того, чтобы показать, что в данном случае применена диодная выпрямительная сборка.

Коэффициент усиления A2 устанавливается в соответствии с используемой измерительной шкалой. Участки цепи, соединяющие точки а и с, а также b и d, называются диагоналями моста.
Как работает простейший блок питания
Как работает диодный мост
Ответ изображён на следующем рисунке.

При измерении, R1 и R2 выбираются такими, чтобы чувствительность моста была максимальной. Во многих промышленных мостах к зажимам внутреннего источника присоединены клеммы с надписью БАТ для подключения внешнего источника питания.

Они соединены в общую схему и размещаются в общем корпусе. Обычно, такое изображение либо служить для того, чтобы упростить вид принципиальной схемы, либо для того, чтобы показать, что в данном случае применена диодная выпрямительная сборка.

Пару слов о том, как работает диодный мост. При уменьшении сопротивления Rx равновесие моста нарушается, потенциал точки В понизится и в измерительной диагонали от точки А к точке В потечет уравнительный ток Iур. Принцип действия четырехплечего одинарного моста. К узловым точкам С и D подключен источник питания с напряжением U.

Мост для измерения индуктивности методом сравнения с мерой. Неуравновешенная схема мостика Уитстона Интегратор и дифференциатор две важные вычислительные схемы, которые используются на операционном усилителе Компаратор схема операционного усилителя, которая производит сравнение сигналов напряжения P-N переход точка в полупроводниковом приборе, где катод анод соприкасаются Инвертирующий операционный усилитель повторитель напряжения, который может получить почти любой коэффициент усиления Неинвертирующий операционный усилитель может быть модифицирован таким образом, чтобы получить почти любой коэффициент усиления. Схема моста Уитстона часто используется в системах измерения температуры.

Источник: Ленк Д. Для питания используется переменный ток, при этом две составляющие моста должны быть регулируемые, чтобы обеспечить уравновешивание, как по модулю, так и по фазе. При втором положении командоконтроллера контактор П противовключения отключается. Большинство мостов постоянного тока используются для измерения сопротивления, в то время как мосты переменного тока могут быть использованы для измерения различных электрических величин, таких как индуктивность, ёмкость и частота.
Обычно на одну из диагоналей, в данном случае ас питающая диагональ , подается напряжение U от источника электрической энергии; в другую диагональ bd измерительная диагональ включают электроизмерительный прибор или какой-либо аппарат. Естественно, любую мостовую сборку можно заменить 4-мя отдельными диодами, которые соответствуют нужным параметрам. Например, вот так. При этом разность потенциалов на мостовой схеме может достигать 8 В, что требует от LT тока 24 мА, хотя эта ИС способна обеспечивать ток нагрузки до мА. Принцип действия четырехплечего одинарного моста.
Для измерения сопротивлений с помощью моста Уитстона на место резисторов Ra или Rb устанавливается неизвестное сопротивление, в то время как остальные три резистора являются прецизионными и их номинал известен. Наконец, ток возвращается к положительной клемме батарейки. В зависимости от вида мостовых схем количество входящих в ее состав ветвей плеч мосты можно разделить на: четырехплечие, многоплечие, Т-образные и т. Схема управления электроприводом крана прямым способом.
Топ 5 самых популярных схем выпрямителей , умножителей, преобразователей напряжения
Мостовые схемы постоянного тока
На фото — диодный мост KBPC, рассчитанный на прямой ток 25 ампер.
Принципиальная схема мостика Уитстона Обратите внимание на основы электричества и на приборы электроники. Участки цепи, соединяющие точки а и с, а также b и d, называются диагоналями моста. Мостовые схемы включения резисторов Пример использования мостовой схемы соединения резисторов Мостовую схему применяют также для включения реле боксования на некоторых электровозах.
Мостовые схемы обладают высокой точностью, широким диапазоном измеряемых значений параметров элементов. Схема реверсирования. Сама сборка моста состоит из четырех диодов с одинаковыми параметрами.
Rx — неизвестное сопротивление R1, R2, R3 — регулируются до тех пор пока ток через ноль-индикатор не станет равным нулю. ИС A1 управляет транзистором Q1, который удерживает напряжение в средней точке моста равным нулю во всем диапазоне рабочих режимов. Схема управления электроприводом дистанционным способом. Схема диодного моста на 12 вольт позволяет эффективно выполнять функцию по выпрямлению переменного тока.
У такой сборки 4 вывода. На его плате легко обнаружить либо выпрямительный мост из отдельных мощных диодов, либо одну диодную сборку. По роду тока мостовые электрические схемы делятся на мосты постоянного и мосты переменного тока. Отсюда следует, что равновесие не зависит от сопротивления ноль-индикатора, так как ток не течет через него, а также от напряжения и сопротивления источника питания.
Поэтому, в схеме присутствуют специальные фильтры, представляющие собой электролитические конденсаторы с большой емкостью. Таким образом, если на вход диодного моста подать переменный ток электросети частота 50 герц , то на выходе получим постоянный ток с пульсациями частотой герц. Следовательно, емкостные и индуктивные компоненты следует размещать в противоположных плечах моста.
Содержание
Набор декад с различными сопротивлениями, отличающимися друг от друга в 10, , и т. Сама сборка моста состоит из четырех диодов с одинаковыми параметрами. К узловым точкам С и D подключен источник питания с напряжением U.
При измерении, R1 и R2 выбираются такими, чтобы чувствительность моста была максимальной. Она обладает несколько большим дрейфом напряжения сдвига и более низким уровнем шумов. Таким образом, на печатную плату устанавливается сразу одна монолитная деталь. Его усложнение по сравнению с базовой схемой моста Уитстона является необходимым для избежания ошибок, вносимых паразитными сопротивлениями на пути тока между низкоомным образцовым сопротивлением и сопротивлением, величина которого измеряется. Где применяется схема диодного моста?
Мостовой кран.Мост и тележка.часть 2.